Maison de Horst Wachsmuth
(successeur de Mr Carreras pour "Picked for you")

Toit solaire PVToit solaire thermique
Texte en cours de rénovation

DISPOSITION, PUISSANCE DE L'INSTALLATION
 & DONNEES TECHNIQUES
(27/06/1997)

Panneau SIEMENS M 110 F (24 V)
puissance maximale: 110 W
tension circuit ouvert: 43,5 V
tension en MPP: 35 V
intensité en C/C: 3,45 A
intensité en MPP: 3,15 A

Groupe
Un groupe consiste en 16 panneaux branchés en série.
puissance maximale: 16 x 110W = 1,76 kWp
tension circuit ouvert: 16 x 43,5 = 696 V
tension en MPP: 16 x 35,0 = 560 V

Installation complète
L'installation comportera 3 groupes en parallèle.
puissance maximale: 3 x 1,76kW = 5,28 kWp
nombre panneaux: 48
nombre groupes: 3
intensité en MPP: 3 x 3,15 = 9,45 A
surface 48 panneaux: 41,52 m2

Production annuelle Pa (estimée): 4'224 kWh/an

Remarque:
Si toutes les conditions étaient optimales, l'installation fournirait par an 5'280 kWh/an.
Ici, trois paramètres ne sont pas tout à fait optimaux:
1. l'orientation est - 50o du point optimal (sud)
2. l'inclinaison du toit est de 16o (l'idéal est 30o)
3. les sapins du voisin (à l'est) jettent de l'ombre le matin

Onduleur Sunways -5.0:
Empfohlene Solar Generatorleistung bis <5,7 kWp
Eingangsspannungsbereich 420 V - 750 V (DC)
Nenn-Ausgangsleistung 4,6 kW (AC)
Wirkungsgrad bei P10% > 90 %
Wirkungsgrad bei PN > 94 %
Einspeisung ab 50 W (DC)
Nachtverbrauch 0 W
Netzeinspeisung 230 V (AC), 1-phasig
Net züberwachung nach VDEW 3-phasig, 2-pol. Netztrennung
Erdschlussüberwachung extern über 300 mA Fl
Max. Netzstraum 20 A
Klirrfaktor bei PN < 1,5 %
Digital Nesswertanzeige 2-stellg in kW
Geräuschentwicklung < 50 dBA
Betriebstemperatur 0oC bis + 40oC
Gehäuse-Schutzart IP22
Abmessungen (LxHxT) 380 x 500 x 250 mm
Gewicht ca. 20 kg
Optionen Datenlogger, RS 232, Schnittstelle ENS
ab Juni 1997 lieferbar
 
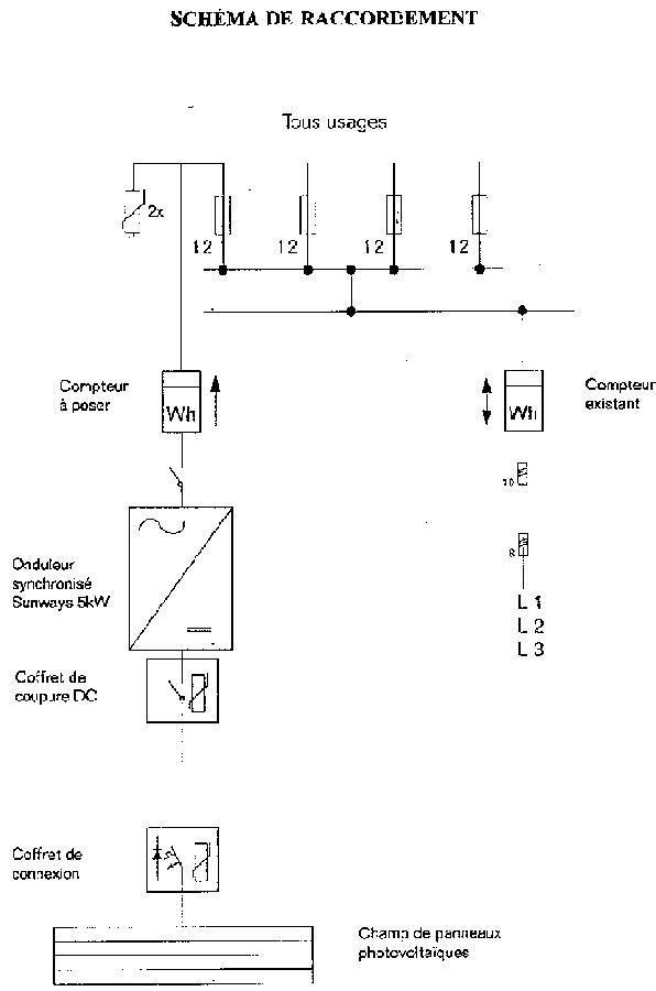
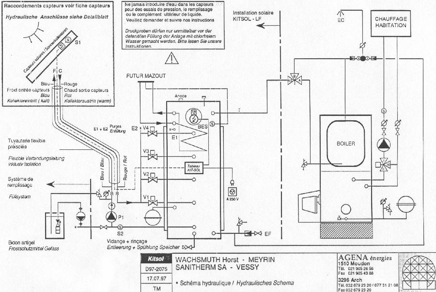
Schéma hydraulique Schéma de raccordement Mesures Résultats