ENERGIES RENOUVELABLES
sol(ID)aires
Système de chauffage et de refroidissement
avec pieux échangeurs
L'aéroport de Zurich - exemple d'approvisionnement en énergie axé sur l'avenir

Energiepfähle im Unique Airport
Der Flughafen Zürich verwendet Umweltwärme zum Kühlen und Heizen
Das Dock Midfield - der neue Terminai des Flughafens Zurich - verwendet Energiepfähle für das Heizen und Kühlen des Gebäudes. Dazu sind in den Stützpfeilern Plastikrohre eingelassen, die die Zirkulation einer Flüssigkeit (Wärmeträger) erlauben, um damit thermische Energie mit dem Untergrund zu tauschen. An die Energiepfähle ist eine Wärmepumpe gekuppelt, die im Winter die nötige Wärme liefert und während des Sommers das Gebäude kühlt, indem ein Teil der thermischen Lasten des Gebäudes direkt in den Boden geführt wird. Dies ermöglicht eine saisonale thermische Regeneration des Untergrunds. Die Spitzenleistungen werden mit einer Hilfsenergie abgedeckt, wobei die Energiepfaähle als Bandenergie genutzt werden. Ohne zusätzlichen Verbrauch elektrischer Energie kann der Verbrauch fossiler Energien gesenkt werden.
Daniel Pahud, Antoine Fromentin, Markus Hubbuch

Le Dock Midfield est un nouveau terminal de l'aéroport de Zurich. Il est construit sur des pieux de fondation, qui sont équipés de tubes en plastique pour la circulation d'un fluide caloporteur de manière à ce qu'ils puissent servir d'échangeur de chaleur avec le terrain. Ils offrent une alternative intéressante pour satisfaire des besoins de chauffage et de refroidissement d'un bâtiment, particulièrement quand ils peuvent combiner les deux. Une régénération thermique annuelle du terrain est nécessaire si seul du chauffage ou du refroidissement est demandé. Elle peut être réalisée naturellement si un mouvement régional de l'eau souterraine est assez important. Les pieux échangeurs sont intégrés de façon optimale dans un système bivalent.

Une pompe à chaleur sera couplée aux pieux pour satisfaire des besoins de chauffage. Durant l'été, les pieux contribueront également au refroidissement du bâtiment en transférant directement une partie de ses charges thermiques dans le terrain.

Les demandes de puissance de pointe sont couvertes par une source d'énergie auxiliaire, de manière à pouvoir faire travailler les pieux échangeurs en ruban (durée de marche élevée relativement à une puissance de transfert modeste). Le Dock Midfield a présenté de bonnes conditions pour une utilisation optimale de ses pieux échangeurs. Une réduction de la consommation d'énergie fossile sera réalisée sans faire augmenter la consommation globale d'énergie électrique.

Le Dock Midfield

Dans le cadre de la 5e étape de construction de l'aéroport de Zurich, un nouveau terminal pour 26 avions, le Dock Midfield (voir encart), est planifié. Ce bâtiment fera 500 m de longueur sur 30 m de large.
 

Encart:
Le Dock Midfield, situé dans le triangle de pistes et complète les docks A et B actuels. Suivant la taille des avions, il offre de 19 à 27 places. La situation centrale du Dock Midfield entre les pistes réduit les distances de roulement des avions et, du même coup, les émissions de gaz toxiques et les nuisances. La conception des doubles façades à isolation climatique réduit la consommation d'énergie de la climatisation. Une technique domotique ultramoderne et économique garantit une utilisation efficace de l'énergie. Le chauffage et le refroidissement se font en partie au moyen de pieux échangeurs. Une grande installation solaire de production de courant électrique et l'utilisation de l'eau de pluie sont d'autres éléments du concept écologique.

Il sera construit sur 350 pieux de fondation en raison de mauvaises conditions géologiques en surface. La couche supérieure du terrain est essentiellement composée de dépôts lacustres, trop meuble pour reprendre les charges du bâtiment. Les pieux s'appuieront sur la couche de moraine qui se trouve à une profondeur d'environ 30 m. De gros diamètre (de 1 à 1,5 m), les pieux en béton seront forés et construits sur place.

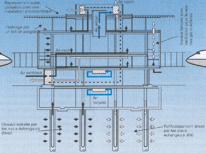
La figure 2 permet de visualiser une coupe transversale du bâtiment. Les flèches noires qui convergent vers les pieux indiquent la direction des flux de chaleur lorsque les pieux sont utilisés pour le chauffage. Les flèches blanches sont de direction opposées et correspondent à la période estivale, quand les pieux sont utilisés pour refroidir le bâtiment.


Fig.2 Coupe transversale du Dock Midfield planifié à l'aéroport de Zurich

Les flèches dans le bâtiment montrent les différents flux d'air prévus pour son aération et sa climatisation.

Un consortium a été mandaté par la société de gérance du parc immobilier de l'aéroport de Zurich pour concevoir et planifier la construction du Dock Midfield. Outre des caractéristiques architecturales remarquables, le recours à des sources d'énergie renouvelables a été largement privilégié. Elles doivent contribuer à raison de 65% aux besoins de chauffage et de 75% aux besoins de refroidissement. Dans ce contexte les pieux de fondations contribuent à cette tâche en les utilisant comme des pieux échangeurs. L'énergie de chauffage restante à acheter sera très petite. L'indice énergétique de chauffage, composé de l'énergie thermique auxiliaire et de l'énergie électrique consommée par la pompe à chaleur, est calculé à 30 MJ/m2a (la surface de normalisation est la surface de référence énergétique). L'indice énergétique électrique, estimé à 400 MJ/m2a, est également bas pour un bâtiment entièrement climatisé et qui sera utilisé 18 heures par jour. La construction du Dock Midfield a démarré en l'an 2000 et durera environ 4 ans.

Le système avec pieux échangeurs

Les pieux échangeurs sont des pieux de fondation dans lesquels un tube ou un réseau de tube a été installé de manière àpouvoir faire circuler un fluide caloporteur pour échanger de la chaleur avec le terrain. Les deux fonctions principales des pieux échangeurs sont donc de supporter les charges du bâtiment et de servir d'échangeur de chaleur avec le terrain. Les tubes des pieux échangeurs sont connectés entre eux et raccordés à une pompe à chaleur électrique. Durant l'hiver, la pompe à chaleur extrait de l'énergie thermique du terrain pour satisfaire des besoins de chauffage. Aucun mouvement significatif de l'eau souterraine n'a été mesuré dans la zone du bâtiment. L'existence d'un mouvement d'eau suffisamment important aurait pourtant assuré une recharge thermique annuelle du terrain compris dans la zone des pieux. Un refroidissement du terrain aura lieu, ce qui sera en fait un avantage lorsque les pieux seront utilisés en refroidissement direct en été(1). En d'autres termes, une part des charges thermiques générées dans le bâtiment sera directement injectée dans le terrain par le biais des pieux échangeurs. Le refroidissement direct permet de réaliser ainsi une régénération thermique du terrain, qui est nécessaire et bénéfique pour les performances du système l'hiver suivant. Dans la figure 3, une vue schématique du système avec pieux échangeurs est montrée.


Fig. 3 Vue schématisée du concept de système avec pieux échangeurs

Les sollicitations thermiques que les pieux subiront ne doivent en aucun cas conduire à une détérioration inacceptable de leurs propriétés mécaniques. En d'autres termes, les pieux doivent conserver leur capacité de supporter les charges du bâtiment en permanence. En particulier, le gel des pieux doit être évité. Pour un système correctement dimensionné et contrôlé, la température du fluide circulant dans les pieux ne tombera jamais sous 0oC pendant une période significative de temps.

Cette contrainte sur la température influence la taille de la pompe à chaleur, et ainsi le potentiel de chauffage offert par les pieux échangeurs. Quand du refroidissement direct est effectué, le potentiel de refroidissement dépend aussi directement du niveau de température du fluide dans le réseau de distribution. Il est important de pouvoir refroidir avec le plus haut niveau de température possible (jusqu'à 20oC pour le réseau de refroidissement couplé aux pieux échangeurs du Dock Midfield). L'énergie thermique annuelle extraite et injectée par les pieux conditionne l'évolution de la température du terrain à long terme, ce qui, en retour, peut sensiblement influencer les performances thermiques du système. Une évaluation précise du potentiel de chauffage et de refroidissement offert par des pieux échangeurs requiert une simulation dynamique du système qui prenne en compte aussi bien les effets thermiques à court terme qu'à long terme. Ceci implique une bonne connaissance des caractéristiques thermiques des composants du système, des conditions géologiques locales, de l'hydrogéologie, et de l'utilisation d'un outil de simulation de système avec pieux échangeurs. Il est en effet important de pouvoir simuler les pieux échangeurs comme partie intégrante d'un système de chauffage et/ou de refroidissement, de manière à pouvoir les intégrer de façon optimale.

L'outil de simulation Pilesim

Des outils de simulation de systèmes avec pieux échangeurs ont été développés dans le Laboratoire de Systèmes Energétiques (Lasen) de l'Ecole polytechnique fédérale de Lausanne (EPFL) [1]. Des mesures de performances thermiques d'installations existantes ont permis de tester les prédictions des outils de simulation et de les valider. Le programme de simulation de système thermique TRNSYS [2] a servi de base pour leur développement. Un modèle de simulation non standard, conçu pour la simulation de stockage de chaleur dans le terrain avec des sondes géothermiques [3], a été adapté pour prendre en compte des pieux échangeurs [4].

Dans le cadre du projet relatif au Dock Midfield, l'expérience gagnée dans la simulation du système avec pieux échangeurs a été mise à profit pour le développement de Pilesim [5]. Pilesim, bien que construit avec TRNSYS, ne requiert pas de connaissance préalable de ce programme. Les performances thermiques du système, le potentiel thermique des pieux échangeurs et différents concepts de système peuvent être évalués.

Performances thermiques simulées

Les demandes de chauffage et de refroidissement du Dock Midfield ont été simulées en valeurs horaires pour une année type [6]. Elles prennent en compte les gains solaires passifs, les gains internes, des récupérations de chaleur sur l'air rejeté, du refroidissement en «free cooling» avec l'air extérieur et du refroidissement pour satisfaire des besoins de chaleur. Elles sont données comme valeurs d'entrée à Pilesim et fixent les conditions d'exploitation que le système avec pieux échangeurs devra satisfaire, appoints inclus. A ce stade du projet un coefficient de performance constant de 3,5 est attribué à la pompe à chaleur. Les pieux seront équipés avec des tubes en plastique fixés sur leur armature métallique. Quatre tubes verticaux permettront de faire descendre le fluide caloporteur (mélange d'eau et de glycol) au fond du pieu et 4 autres le ramèneront en haut. Les tubes seront connectés entre eux de manière à former 4 U couplés en parallèle. Même avec des pieux aussi gros (diamètre compris entre 1 et 1,5 m), l'ajout de tubes en U dans le pieu ne permet pas d'améliorer les échanges thermiques avec le terrain de façon notable. D'autre part, 4 tubes en U sont suffisants pour recommander un régime d'écoulement laminaire dans les tubes. Des calculs ont montré que l'énergie de pompage supplémentaire pour obtenir un régime d'écoulement non laminaire n'est pas compensée par l'amélioration des performances thermiques. Environ 300 pieux seront convertis en pieux échangeurs, chacun avec une longueur active (2) d'environ 25 m.


Fig. 4 Classement des demandes d'énergie de chauffage et de refroidis. sement calculées en valeurs horaires pour le Dock Midfield.

La simulation du système avec pieux échangeurs permet de faire correspondre à chaque valeur de la demande d'énergie de chauffage et de refroidissement la part couverte sans système d'appoint d'énergie.

Des simulations détaillées ont montré qu'une pompe à chaleur sous-dimensionnée relativement à la longueur totale des pieux échangeurs ne permet pas d'améliorer notablement son coefficient de performance [1]. Comme les pieux échangeurs contribuent de façon importante aux coûts d'investissement, le coût de l'énergie sera sensiblement pénalisé. D'autre part une pompe à chaleur surdimensionnée peut conduire à une situation critique, car le risque de geler les pieux existe. Le gel peut être évité en réduisant la puissance de la pompe à chaleur. Dans le cas du Dock Midfield, la pompe à chaleur est dimensionnée de manière à tolérer une réduction d'au maximum 10% de sa puissance nominale. Dans la figure 4, les valeurs horaires des demandes de chauffage et de refroidissement ont été classées par ordre décroissant pour une année type. A chacune des valeurs classées on a fait correspondre la part couverte par le système avec pieux échangeurs sans appoint d'énergie. La puissance de chauffage est donc limitée à 800 kW, conformément à la puissance de la pompe à chaleur qui est dimensionnée sur les pieux. Parfois cette puissance n'est pas tout à fait atteinte, en raison de la contrainte en température que le fluide circulant dans les pieux doit satisfaire. Une pompe à chaleur de 800 kW thermique au condenseur permettra de couvrir 90% des 4600 GJ (1280 MWh) nécessaires au chauffage. Le reste (470 GJ (130 MWh) sera couvert par le réseau de chauffage à distance, avec une puissance de pointe de 1500 kW. Pratiquement la totalité de la demande de refroidissement, estimée à 2230 GJ (620 MWh), peut être satisfaite par refroidissement direct sur les pieux. Toutefois une puissance de refroidissement auxiliaire de 110 kW est nécessaire si le niveau de température dans la distribution de froid doit être garanti. Dans la figure 4, ceci s'observe par la courbe «refroidissement satisfait par le système avec pieux», qui se détache par moment de la courbe «demande d'énergie de refroidissement», lorsque la puissance de refroidissement excède 400 kW environ.

Si la température du terrain est plus haute, le potentiel de refroidissement direct des pieux sera plus faible car moins d'énergie pourra être transférée dans le terrain. En conséquence, une augmentation de la température moyenne du terrain année après année doit être évitée. Ceci implique que l'énergie annuelle extraite des pieux (2950 GJ ou 820 MWh) doit être plus grande que l'énergie annuelle injectée (2200 GJ ou 610 MWh). La différence est principalement due à l'influence du bâtiment, dont les pertes thermiques par le terrain ont tendance à le réchauffer. Rapportées par mètre linéaire de pieu échangeur, les énergies annuelles et les puissances maximum extraites et injectées par les pieux sont relativement élevées. Ceci s'explique principalement par les gros diamètres de pieu mis en oeuvre:

- Extraction de chaleur (pour le chauffage): 75 W/m; 400 MJ/m par an (110 kWh/m par an)
- Injection de chaleur (refroidissement direct): 60 W/m; 290 MJ/m par an (80 kWh/m par an)

Du point de vue économique, le système avec pieux échangeurs est comparable à un système conventionnel de chauffage et de refroidissement. Un avantage est la réduction d'énergie fossile pour le chauffage. Le refroidissement direct avec les pieux échangeurs demande moins d'énergie électrique qu'une machine frigorifique. L'énergie électrique économisée pendant l'été pour refroidir permet de compenser l'énergie électrique nécessaire au fonctionnement de la pompe à chaleur en hiver.

Références

[1] A. Fromentin, D. Pahud, C Jaquier, M. Morath: Recommandation pour la réalisation d'installations avec pieux échangeurs / Empfehlungen für Energiepfahlsysteme. Rapport final, décembre 1997, Office fédéral de l'énergie, Bern 1997.
[2] S. A. KIein et al: TRNSYS. A Transient System Simulation Program. Version 14.2. Solar Energy Laboratory, University of Wisconsin, Madison 1996.
[3] O. Pahud, G. Hellström, L. Mazzarella: Heat Storage in the Ground. Duct Ground Heat Storage Model for TRNSYS (TRNVDST). User Manual for the October 1996 Version. Lasen/DGC/EPFL, Lausanne 1996.
[4] O. Pahud, A. Fromentin, J.-C Hadorn: The Duct Ground Heat Storage Model (DST) for TRNSYS Used for the Simulation of Heat Exchanger Piles. User Manual, December 1996 Version. Internal Report. Lasen/DGC/EPFL, Lausanne 1996.
[5] D. Pahud: Pilesim Simulation Tool of Heat Exchanger Pile Systens. User Manual. Laboratory of Energy Systens, Swiss Federal Institute of TechnoIogy, Lausanne 1998.
[6] M. Koschenz, R. Weber: Kurzbericht thermische Simulationen Midfield. Empa, Dübendorf 1997.

(1) Le refroidissement direct est réalisé en couplant le circuit hydraulique des pieux au réseau de refroidissement sans l'intermédiaire d'une machine frigorifique
retour au texte
(2) La longueur active d'un pieu échangeur est la longueur sur laquelle un échange thermique avec le terrain a lieu.
retour au texte

Adresses des auteurs
Scuola universitaria professionale della Svizzera italiana, Lugano: Dr. Daniel Pahud, daniel.pahud@ dct.supsi.ch
Ecole poiytéchnique fédérale de Lausanne: Dr. Antoine Fromentin
Markus Hubbuch, Consultant pour Arge Zayetta, Zurich


La pompe › chaleurBulletin des »lectriciens